전류계
"오늘의AI위키"의 AI를 통해 더욱 풍부하고 폭넓은 지식 경험을 누리세요.
1. 개요
전류계는 전류의 크기를 측정하는 데 사용되는 기기이다. 최초의 전류계는 1820년 한스 크리스티안 외르스테드에 의해 발견된 전류와 자기장 간의 관계를 이용하여 제작되었다. 전류계는 가동코일형, 가동철편형, 전자력형, 열전대형, 디지털 방식 등 다양한 종류가 있으며, 직류 및 교류 전류를 측정하는 데 사용된다. 측정 범위를 확장하기 위해 션트 저항이나 전류 변압기를 사용하며, 자동차와 오토바이에도 배터리 충전/방전 상태를 표시하기 위해 전류계가 장착된다.
더 읽어볼만한 페이지
- 전기 - 전기장
전기장은 공간의 각 지점에서 단위 전하가 받는 힘으로 정의되는 벡터장으로, 전하 또는 시간에 따라 변하는 자기장에 의해 발생하며, 전기력선으로 표현되고 맥스웰 방정식으로 기술되는 전자기장의 한 요소이다. - 전기 - 전압
전압은 두 지점 사이의 전위차로서 단위 전하당 에너지 차이를 나타내며, 정전기학에서는 단위 전하를 이동시키는 데 필요한 일, 회로 이론에서는 노드 간 전위차로 정의되고, 직류 및 교류 전압으로 구분되며, 다양한 방식으로 발생하여 여러 분야에 응용된다. - 계측기 - 라이다
라이다는 레이저를 사용하여 물체의 거리와 3차원 형상 정보를 측정하는 기술로, 코라이더 시스템에서 유래되어 자율주행차, 지형 측량, 대기 관측 등 다양한 분야에서 활용되며, 레이저 빔을 발사하고 반사된 빛의 비행시간을 측정하여 거리를 계산하는 원리를 사용한다. - 계측기 - 점도계
점도계는 유체의 점도를 측정하는 장치로, 오스트왈트 점도계, 낙하구 점도계, U자관 점도계 등 다양한 종류가 있으며 측정 대상 유체의 종류와 특성에 따라 적절한 점도계를 선택하여 사용하는 것이 중요하다. - 글로벌세계대백과를 인용한 문서/{{{분류 - 공 (악기)
공은 금속으로 제작된 타악기로, 다양한 문화권에서 의식, 신호, 음악 연주 등에 사용되며, 형태와 용도에 따라 여러 종류로 나뉜다. - 글로벌세계대백과를 인용한 문서/{{{분류 - 국무회의
국무회의는 대한민국 대통령을 의장으로, 예산, 법률안, 외교, 군사 등 국정 현안을 심의하는 중요한 기관이며, 대통령, 국무총리, 국무위원으로 구성되고, 정례회의는 매주 1회, 임시회의는 필요에 따라 소집된다.
전류계 | |
---|---|
지도 | |
기본 정보 | |
명칭 | 전류계 |
로마자 표기 | jeollyugye |
영어 | ammeter |
일본어 | 電流計 (でんりゅうけい, denryūkei) |
기능 | |
측정 대상 | 전류 |
측정 단위 | 암페어(A) |
종류 | |
측정 방식에 따른 분류 | 가동 코일형 전류계 가동 철편형 전류계 정류형 전류계 열전형 전류계 전기역동형 전류계 디지털 전류계 |
측정 범위에 따른 분류 | 미소 전류계 밀리 전류계 암페어미터 고전류계 |
사용법 | |
연결 방법 | 직렬 연결 |
내부 저항 | 매우 낮음 |
주의 사항 | 전류계의 내부 저항은 매우 낮으므로, 전원과 직접 연결하면 안 된다. 회로에 연결하기 전에 예상되는 전류 범위를 확인하고, 적절한 측정 범위를 선택해야 한다. |
역사 | |
최초의 전류계 | 1820년, 한스 크리스티안 외르스테드가 발견한 전류에 의한 자기장 발생 원리를 이용하여 제작됨 |
초창기 전류계 형태 | 자침의 회전 각도를 측정하는 방식 |
기술 발전 | 1882년, 에드워드 웨스턴이 가동 코일형 전류계 개발 |
현대의 전류계 | 디지털 전류계 보편화 |
추가 정보 | |
다른 측정 기기 | 전압계 |
2. 역사
한스 크리스티안 외르스테드(Hans Christian Ørsted)는 1820년 전류가 흐르는 전선 근처에서 나침반 바늘이 휘는 현상을 관찰하면서 전류, 자기장, 물리적 힘 사이의 관계를 처음으로 발견했다. 이 효과를 이용하여 전류를 측정하는 데 접선 검류계가 사용되었는데, 지구 자기장을 이용하여 지시침을 0 위치로 되돌리는 방식이었다. 이 때문에 접선 검류계는 지구 자기장과 정렬될 때만 사용할 수 있었다. 기기의 감도를 높이기 위해 와이어 권선을 추가하여 효과를 증폭시켰으며, 이러한 기기를 "승압기(multipliers)"라고 불렀다.[1]
전류계는 측정 원리와 구조에 따라 다양한 종류로 나뉜다.
1840년경 찰스 휘트스톤 경(Sir Charles Wheatstone)은 전류 검출기로서 "레오스코프(rheoscope)"라는 단어를 만들었지만, 이 용어는 더 이상 전기 기기를 설명하는 데 사용되지 않는다. 이 단어는 휘트스톤이 만든 "레오스타트(rheostat)"(회로의 전류를 조정하는 장치)와 유사한 구성을 가진다. 레오스타트는 가변 저항에 대한 역사적인 용어이지만, 레오스코프와 달리 여전히 사용될 수 있다.[2][3]
3. 종류
전류계의 코일에 통할 수 있는 전류의 크기에는 한계가 있다. 이 한계를 넘는 큰 전류를 측정하기 위해서는 코일에 병렬로 분류기(分流器)를 접속하여야 한다.
3. 1. 가동코일형 전류계
영구자석의 양극 사이에 원통형의 연철편(軟鐵片)을 고정하고, 그 간격에 생기는 일정 자장 안에 코일을 장치한다. 코일에는 회전축이 달려 있고 축받이에 의해서 유지된다. 회전축에는 가벼운 지침과 용수철이 부착되어 있다. 용수철은 코일의 상하로 두 개가 있어 각각 코일의 권선(卷線)의 양단과 접속되어 코일에 측정전류를 끌어들이는 역할도 한다. 코일에 측정전류가 통하면 코일은 전류의 크기에 비례한 회전력을 받아 그 회전력과 용수철의 힘이 균형을 이룰 때까지 회전해서 정지한다. 그 회전각을 지침의 움직임에 의해 읽음으로써 전류를 측정할 수 있다.[5]
복원력을 제공하는 스프링.
이 그림은 개념적인 것이다. 실제 계기에서는 철심이 고정되어 있으며, 앞뒤 나선형 스프링이 코일로 전류를 전달하고, 코일은 직사각형 밥빈에 지지된다. 또한, 영구 자석의 극은 원의 호이다.
다르송발 검류계는 이동 코일 전류계이다. 영구 자석의 자기장에 놓인 코일을 통과하는 전류가 코일을 움직이게 하는 자기적 편향을 사용한다. 이 기기의 현대적인 형태는 에드워드 웨스턴에 의해 개발되었으며, 복원력을 제공하는 두 개의 나선형 스프링을 사용한다. 철심과 영구 자석 극 사이의 균일한 공극은 계기의 편향을 전류에 선형적으로 비례하게 만듭니다. 이러한 계기는 선형 눈금을 가지고 있다. 기본 계기 동작은 약 25 마이크로암페어에서 10 밀리암페어까지의 전류에 대해 전체 눈금 편향을 가질 수 있다.
코일 속을 흐르는 전류의 방향을 반대로 바꾸면 코일은 반대방향으로 회전한다. 교류를 통하게 하면 전류의 방향은 주기적으로 바뀌므로 이에 따라 지침도 좌우로 움직이는데, 주파수가 높아지면 코일의 움직임은 전류의 방향 변화를 따를 수 없게 되고, 그 결과 지침은 전혀 움직이지 않는다. 즉 코일 속을 흐르는 전류가 직류가 아니면 측정할 수가 없다. 전선을 접속하는 측정단자에는 +,-의 기호가 들어 있다. 측정할 때에는 +단자로부터 -단자로 전류가 흐르도록 전선을 접속해야 한다.
3. 2. 가동철편형 전류계
고정된 코일 속에 고정 연철편과 가동 연철편을 넣고 코일에 측정 전류를 통할 때 그 철편이 자화해서 생기는 반발력 또는 흡인력을 이용하여 전류를 측정하는 구조로 되어 있다. 가동 철편이 회전축에 달려 있어서 자화하여 반발력을 받으면 축이 회전하며, 그 회전은 용수철과 균형이 이루어지면 정지한다. 이 회전각을 지침에 의해서 읽으면 전류의 크기를 알 수 있다.[4] 전류의 방향이 바뀌면 철편이 자화하는 극(極)도 바뀌는데 고정 철편 및 가동 철편이 다 같이 바뀌므로 반발력의 방향은 바뀌지 않는다. 따라서 교류 전류의 측정이 가능하며 직류에도 사용된다.[5] 다만 철편에 자성이 남는 결점이 있기 때문에 정밀 측정에는 적합하지 않고, 주파수가 높은 교류의 측정에 사용할 수도 없다.
이동 철편 전류계는 전선의 고정 코일이 만드는 전자기력에 의해 움직이는 철 조각을 사용한다. 이동 철편 계기는 1884년 오스트리아의 엔지니어 프리드리히 드렉슬러가 발명했다.
이 유형의 계기는 직류와 교류 모두에 반응한다. 철 요소는 포인터에 부착된 움직이는 베인과 코일로 둘러싸인 고정 베인으로 구성된다. 교류 또는 직류가 코일을 통해 흐르면 두 베인에 자기장이 유도되고, 베인이 서로 밀어내면서 움직이는 베인이 미세 나선형 스프링이 제공하는 복원력에 대항하여 편향된다. 이동 철편 계기의 편향은 전류의 제곱에 비례한다. 따라서 이러한 계기는 일반적으로 비선형 눈금을 가지지만, 눈금을 대부분의 범위에서 거의 선형으로 만들기 위해 철 부품의 모양을 수정하는 경우가 많다. 이동 철편 계기는 인가된 모든 교류 파형의 RMS 값을 나타낸다.
전압계와 구성은 같지만, 내부 저항을 최대한 작게 하기 위해 굵은 코일이 감겨 있다.
상용 주파수 정도(45~65Hz)의 교류 전류를 측정하는 데 사용한다. 직류에도 사용할 수 있지만, 전류가 커질수록 오차가 커지므로 주의해야 한다.
3. 3. 전자력 전류계
전자력 전류계는 다아슨발형 계기의 영구 자석 대신 전자석을 사용한다. 이 계기는 교류와 직류 모두에 반응하며[5] 교류의 경우 실효값(true RMS)을 나타낸다. 전력계는 구조적으로는 전자력 전류계와 유사하지만 내부 배선이 다르다. 전자력 전류계는 직류부터 상용 주파수(DC - 1000Hz까지 가능한 것도 있다) 정도에서 사용 가능하다.
3. 4. 열전대형 전류계
줄 열을 열전쌍을 이용하여 직류 전류로 변환하고, 그것을 가동 코일형 계기로 측정하는 것이다.
열전쌍에 흐르는 전류의 제곱에 비례하므로 눈금은 제곱 눈금이 되고 실효값을 표시한다. 교류와 직류 모두 사용 가능하며, 직류로 보정한 후 교류를 측정하면 정확한 값을 얻을 수 있다.
측정 범위는 DC - 1MHz까지 매우 넓은 반면, 전류 측정 범위는 유연성이 부족하고 2~3배 정도의 과전류로 열전쌍이 쉽게 손상된다. 측정 범위는 1~1000mA 정도이다.
3. 5. 디지털 전류계
디지털 전류계는 션트 저항을 사용하여 흐르는 전류에 비례하는 전압을 생성하고, 이 전압을 아날로그-디지털 변환기(ADC)를 사용하여 디지털 전압계로 측정하는 방식으로 동작한다. 디지털 디스플레이는 션트를 통해 흐르는 전류를 표시하도록 보정된다. 이러한 기기는 종종 사인파에 대한 RMS 값만 표시하도록 보정되지만, 많은 설계가 파형 크레스트 팩터의 제한 내에서 실제 RMS 값을 표시한다.[8]
대부분의 피코암미터는 "가상 단락" 기법을 사용하며, 여러 측정 범위를 다루기 위해 전환해야 하는 여러 측정 범위를 갖는다. 이와 다르게, 최신 피코암미터는 로그 압축과 범위 전환 및 관련된 전압 스파이크를 제거하는 "전류 싱크" 방식을 사용한다.[8]
디지털 전압계를 양단에 연결하는 방식에 따라 디지털 전류계는 다음과 같이 분류할 수 있다.3. 6. 검류계 (갈바노미터)
검류계는 10-6암페어[A] 이하의 미세한 전류를 검출하는 고감도 전류계이다. 주로 브리지 회로의 평형을 확인하는 데 사용된다.
직류용 검류계는 강력한 영구 자석을 사용한 가동 코일형 계기이다. 전자 회로를 이용한 간이 전자식 검류계도 있다.
갈바노미터라는 명칭은 이탈리아의 물리학자 루이지 갈바니의 이름에서 유래되었다.
3. 7. 기타 전류계
정류형 전류계는 정류기와 직류 전류계를 결합한 형태이다.[8] 피코암미터는 매우 낮은 전류, 일반적으로 피코암페어(picoampere) 범위에서 밀리암페어(milliampere) 범위까지 측정하는 장치이다. 피코암미터는 멀티미터 등 다른 장치의 감도 한계 미만의 전류를 측정하는 경우에 사용된다.[8]
4. 사용 방법 및 연결 방법
전류계는 측정 대상 회로에 '''직렬'''로 연결해야 한다.[5] 직류 전류계는 극성에 맞춰 연결해야 하는데, +극은 전류계의 +단자에, -극은 부하를 거쳐 전류계의 -단자에 연결한다. 교류 전류계는 극성에 관계없이 연결할 수 있다.[5]
측정값이 불명확한 경우, 가장 큰 측정 범위부터 시작하여 점차 낮춰가며 측정한다. 전류계를 전원에 직접 연결하면 과전류로 인해 계기가 손상될 수 있으므로 주의해야 한다.[5] 특히 정격이 작은 경우 주의해야 한다.
전류계는 내부 전기 저항이 작은 측정기이며, 측정 지점의 회로를 열고 그 두 지점 사이에 직렬로 연결한다. 실제로는 회로에 낮은 저항을 삽입하고 그 저항 양단의 전압을 측정하여 전류 값으로 한다. 측정 범위를 확대하려면 분류기나 변류기를 사용한다.
더 큰 전류를 측정하기 위해 ''션트''라고 하는 저항을 계기와 병렬로 배치한다. 션트의 저항은 정수에서 소수점 이하 밀리옴 범위이다. 거의 모든 전류는 션을 통해 흐르고, 소량만 계기를 통과한다. 이를 통해 계기는 큰 전류를 측정할 수 있다.
5. 측정 범위 확대
전류계는 자체 측정 범위를 넘어서는 큰 전류를 측정하기 위해 별도의 장치를 사용한다. 전류계 코일에 흐를 수 있는 전류 크기는 제한되어 있으므로, 분류기(션트)를 코일에 병렬로 연결하여 전류를 분산시킨다. 코일과 분류기에 흐르는 전류 비율을 미리 알면, 코일에 흐르는 전류를 측정하여 전체 전류를 계산할 수 있다. 다양한 저항값을 가진 분류기로 교체하여 측정 범위를 조절할 수 있다.
5. 1. 분류기 (션트)
분류기(Shunt)는 직류 전류계의 측정 범위를 넓히는 데 사용되는 저항기이다. 전류계에 병렬로 연결하여 전류의 대부분을 분류기로 흐르게 하고, 일부만 전류계로 흐르게 한다.[5]
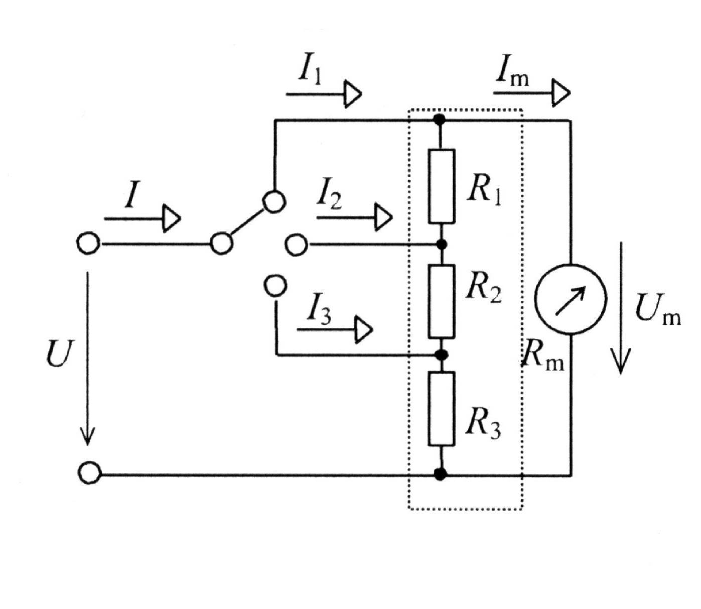
여러 범위의 전류를 측정할 수 있는 다중 범위 전류계를 만들 때는 선택 스위치를 사용하여 여러 션트 중 하나를 계기와 연결할 수 있다. 이때, 범위를 전환할 때 계측기에 전류가 급격히 흘러 손상되는 것을 방지하기 위해 메이크-비포-브레이크(make-before-break) 스위치를 사용해야 한다.
윌리엄 에드워드 에어턴이 발명한 에어턴 션트(Ayrton shunt) 또는 유니버설 션트는 메이크-비포-브레이크 스위치가 필요 없고, 접촉 저항으로 인한 오차도 방지하는 더 나은 방식이다. 예를 들어, 전체 눈금 전압이 50mV이고 원하는 전류 범위가 10mA, 100mA, 1A라면 저항 값은 R1 = 4.5Ω, R2 = 0.45Ω, R3 = 0.05Ω이 된다. 만약 계기 저항이 1000Ω이라면 R1은 4.525Ω으로 조정해야 한다.
스위치 션트는 10암페어 이상의 전류에는 거의 사용되지 않는다.
영점 중심 전류계는 과학 및 산업 장비에서 양극성 전류를 측정해야 하는 경우에 사용된다. 전지와 직렬로 연결하여 전지의 충전 상태를 표시하는 데에도 사용된다. 이 경우, 전지가 충전되면 바늘이 눈금의 한쪽(일반적으로 오른쪽)으로 움직이고, 방전되면 다른 쪽으로 움직인다. 자동차 및 트럭의 고전류를 테스트하기 위한 특수한 유형의 영점 중심 전류계는 포인터를 움직이는 피벗 바 자석과 전류가 없을 때 포인터를 중앙에 유지하는 고정 바 자석을 사용한다. 측정할 전류가 흐르는 와이어 주변의 자기장은 움직이는 자석을 편향시킨다.
전류계 션트의 저항은 매우 낮기 때문에, 실수로 전류계를 전압원과 병렬로 연결하면 단락 회로가 발생하여 퓨즈가 끊어지거나 계기와 배선이 손상될 수 있으며, 심한 경우 부상을 입을 수도 있다.
5. 2. 계기용 변류기 (CT)
'''계기용 변류기'''(計器用変流器, Current Transformer, '''CT''')는 교류 전류의 측정 범위를 확대하는 데 사용되는 변류기이다. 측정 대상 전류가 흐르는 도선에 코어를 감아 유도되는 전류를 측정하는 방식이다.6. 자동차 및 오토바이에서의 전류계
일부 자동차 및 오토바이에는 배터리의 충전/방전 상태를 나타내는 전류계가 장착되어 있다. 전류계는 암페어(A) 값을 직접 표시하는 대신 "+"와 "-" 영역으로 표시된다. "+" 영역은 발전기(알터네이터, 다이나모)의 전류가 소비 전류보다 많아, 배터리가 충전되고 있음을 의미한다. 반대로 "-" 영역은 발전 전류가 소비 전류보다 적어 배터리가 방전되고 있음을 나타낸다.[1]
참조
[1]
논문
Looking back: How measuring electric current has improved through the ages
1996-02-01
[2]
서적
Sir Charles Wheatstone FRS: 1802–1875
Institution of Electrical Engineers / Science Museum
2001
[3]
문서
LSJ 참조 항목
[4]
웹사이트
Fragebogen aus der Personenmappe Friedrich Drexler (1858–1945)
http://www.technisch[...]
Technisches Museum Wien
2013-07-10
[5]
서적
Principles of Modern Instrumentation
Holt, Rinehart, and Winston
1972
[6]
보고서
Permanent magnet radiation hardness tests at the 100 MeV Linac: Preliminary results
http://www-project.s[...]
Stanford University
1992-09-01
[7]
논문
Power analysis and minimization techniques for embedded DSP software
http://dit.upc.es/lp[...]
1997-03-01
[8]
웹사이트
PocketPico ammeter theory of operation
http://pocketpico.co[...]
Ix Innovations
2014-07-11
본 사이트는 AI가 위키백과와 뉴스 기사,정부 간행물,학술 논문등을 바탕으로 정보를 가공하여 제공하는 백과사전형 서비스입니다.
모든 문서는 AI에 의해 자동 생성되며, CC BY-SA 4.0 라이선스에 따라 이용할 수 있습니다.
하지만, 위키백과나 뉴스 기사 자체에 오류, 부정확한 정보, 또는 가짜 뉴스가 포함될 수 있으며, AI는 이러한 내용을 완벽하게 걸러내지 못할 수 있습니다.
따라서 제공되는 정보에 일부 오류나 편향이 있을 수 있으므로, 중요한 정보는 반드시 다른 출처를 통해 교차 검증하시기 바랍니다.
문의하기 : help@durumis.com