맨위로가기

패러데이 컵

"오늘의AI위키"는 AI 기술로 일관성 있고 체계적인 최신 지식을 제공하는 혁신 플랫폼입니다.
"오늘의AI위키"의 AI를 통해 더욱 풍부하고 폭넓은 지식 경험을 누리세요.

1. 개요

패러데이 컵은 이온 또는 전자의 빔이나 패킷이 컵의 금속 본체에 부딪힐 때 발생하는 전하를 측정하는 장치이다. 컵에 흐르는 전류를 측정하여 입사하는 하전 입자의 수를 계산할 수 있으며, 플라즈마 진단, 특히 이온 흐름 측정에 활용된다. 패러데이 컵의 정확도는 높지만, 이차 전자 방출 및 후방 산란으로 인해 오차가 발생할 수 있다. 관련 기술로는 광전자 증배관 등이 있으며, 패러데이 컵 전류계는 이 장치를 이용한 전류 측정 장치이다.

더 읽어볼만한 페이지

  • 질량 분석 - 공간 전하
    공간 전하는 전극 사이나 물질 내부에 자유 전하가 공간적으로 분포하는 현상으로, 진공관, 유전체, 반도체 등에서 발생하며, 공간 전하 효과, 절연 파괴 전압, 소자 동작, 공간 전하 제한 전류 등 다양한 전기적 현상에 영향을 미친다.
  • 질량 분석 - 이온화
    이온화는 중성 원자가 전자를 잃거나 얻어 이온이 되는 과정으로, 전자 이동을 통해 양이온 또는 음이온이 되며, 이온화 에너지, 전자 충돌, 광자 흡수 등의 요인과 관련되어 질량 분석법, 방사선 검출 등에 응용된다.
  • 계측기 - 라이다
    라이다는 레이저를 사용하여 물체의 거리와 3차원 형상 정보를 측정하는 기술로, 코라이더 시스템에서 유래되어 자율주행차, 지형 측량, 대기 관측 등 다양한 분야에서 활용되며, 레이저 빔을 발사하고 반사된 빛의 비행시간을 측정하여 거리를 계산하는 원리를 사용한다.
  • 계측기 - 점도계
    점도계는 유체의 점도를 측정하는 장치로, 오스트왈트 점도계, 낙하구 점도계, U자관 점도계 등 다양한 종류가 있으며 측정 대상 유체의 종류와 특성에 따라 적절한 점도계를 선택하여 사용하는 것이 중요하다.
패러데이 컵
개요
명칭패러데이 컵
용도하전 입자 검출기
관련 장비전자 증배관
미세 채널판 검출기
데일리 검출기
역사적 맥락 및 작동 원리
작동 원리하전 입자가 컵에 충돌하면 컵은 작은 전류를 얻거나 잃고, 이 전류를 측정하여 입자 흐름을 측정
응용 분야진공 장치 내 이온 및 전자 빔 측정
우주선 내의 플라스마 밀도 및 흐름 측정
질량 분석기, 이온 추진기 등
특징광범위한 에너지 범위에서 작동 가능
매우 큰 전류 또는 매우 작은 전류 측정 가능
견고하며 높은 신뢰성
구조 및 작동
기본 구조금속 컵
도체 재료
절연체
작동 과정입자가 컵에 진입하여 컵과 충돌
컵은 입자로부터 전하를 획득하거나 손실
전하의 흐름을 통해 전류가 발생
전류 측정으로 입자 플럭스를 결정
다양한 설계 및 개선 사항
이차 전자 억제기컵 내 입자 충돌 시 발생할 수 있는 이차 전자 방출을 억제
측정의 정확도 향상
자기장 차폐외부 자기장으로부터 컵을 보호
측정에 영향을 줄 수 있는 자기장 간섭 감소
여러 개의 컵 어레이다수의 컵을 사용하여 공간적으로 해상도 높은 측정 가능
사용 시 주의사항
표면 오염컵 내부 표면의 오염 방지
부정확한 측정 결과 초래 방지
전도성 접촉측정 시스템 내 전도성 접촉을 보장
측정 안정성 향상
누설 전류누설 전류 감소를 위한 절연 설계
측정 정확도 향상
기타 정보
참고 문헌Brown, K. L.; Tautfest, G. W. (1956). “Faraday-Cup Monitors for High-Energy Electron Beams”. Review of Scientific Instruments. 27 (9): 696–702. doi:10.1063/1.1715674.

2. 작동 원리

패러데이 컵은 마이클 패러데이가 발견한 물리적 원리를 이용한다. 이 원리는 속이 빈 도체의 내부 표면에 전달된 전하가 같은 부호 전하의 상호 반발력으로 인해 외부 표면으로 재분배된다는 것이다.[2]

하전 입자(이온 또는 전자)가 금속에 부딪히면 금속에 전하가 축적된다. 이때 금속에 전류계를 연결하면, 입사한 하전 입자의 수에 비례하는 전류가 전류계에 흐른다. 이러한 금속을 패러데이 컵이라고 한다. 패러데이 컵은 진공을 포함한 전기 회로의 일부이며, 진공 중에서는 하전 입자가 전하를 운반하고, 패러데이 컵과 전류계 등의 도선 부분에서는 도선 내의 전자가 전하를 운반한다.

2. 1. 전류와 하전 입자 수의 관계



이온 또는 전자(예: 전자빔) 빔이나 패킷이 컵의 금속 본체에 부딪히면, 장치는 작은 순 전하를 얻게 된다. 그런 다음 컵을 방전시켜 충돌하는 이온이나 전자에 의해 운반되는 전하에 비례하는 작은 전류를 측정할 수 있다. 컵에서 전류(초당 회로를 통해 흐르는 전자의 수)를 측정하여 전하의 수를 결정할 수 있다. 단일 전하를 띤 것으로 가정하는 연속적인 이온 또는 전자 빔의 경우, 단위 시간(초)당 컵에 부딪히는 총 수 ''N''은 다음과 같다.

:\frac{N}{t} = \frac{I}{e}

여기서 ''I''는 측정된 전류(암페어)이고, ''e''는 기본 전하(1.60 × 10−19 C)이다. 따라서 1나노암페어(10−9 A)의 측정된 전류는 초당 약 60억 개의 단일 전하 입자가 패러데이 컵에 충돌하는 것에 해당한다.

패러데이 컵은 전자 증배관 검출기만큼 민감하지 않지만, 측정된 전류와 이온 수 사이의 직접적인 관계 때문에 정확성이 높이 평가된다.

2. 2. 플라즈마 진단에서의 활용

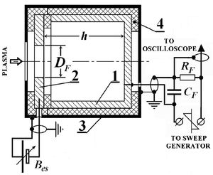
그림 1. 플라스마 진단을 위한 패러데이 컵: 1 – 컵 수신기 (스테인리스강). 2 – 전자 억제기 뚜껑 (스테인리스강). 3 – 접지 차폐 (스테인리스강). 4 – 절연체 (테플론, 세라믹).


패러데이 컵은 플라스마 경계에서 이온 또는 전자의 흐름을 측정하는 데 사용된다. 패러데이 컵은 표면적이 S_F=\pi D^2_F/4인 구멍이 있는 금속 전자 억제기 뚜껑(2)으로 닫혀 있고 절연된 금속 원통형 수신기 컵(1)으로 구성된다 (그림 1 참조). 수신기 컵과 전자 억제기 뚜껑은 모두 접지된 원통형 차폐(3)에 둘러싸여 있으며, 이로부터 절연되어 있다. 전자 억제기 뚜껑(2)에는 축 방향 원형 구멍이 있다.

전자 억제기 뚜껑은 50Ω RF 케이블을 통해 가변 DC 전압 U_{es}의 소스에 연결된다. 수신기 컵은 50Ω RF 케이블을 통해 부하 저항 R_F를 거쳐 톱니파 펄스 U_g(t)를 생성하는 스윕 발생기와 연결된다. 전기 용량 C_F는 수신기 컵(1)과 접지 차폐(3) 사이의 용량 및 RF 케이블의 용량으로 구성된다.

패러데이 컵의 적절한 작동 조건은 h\geq D_F (잠재적인 전위 저하 방지) 및 h\ll \lambda_i (이온 자유 경로)이다.

2. 2. 1. I-V 특성곡선 분석

패러데이 컵의 I-V 특성곡선은 오실로스코프를 통해 관찰하고 기록할 수 있다.[2] 부하 저항 R_F를 통과하는 전류의 합 i_\Sigma는 패러데이 컵 전류 i_i와 스윕 발생기의 톱니파 전압 U_g에 의해 커패시터 C_F를 통해 유도된 전류 i_c(U_g)=-C_F(dU_g/ dt)의 합으로 측정된다. 이온 흐름이 없을 때 측정한 i_c(U_g)를 플라스마를 사용하여 측정된 총 전류 i_\Sigma(U_g)에서 빼서 실제 패러데이 컵 I-V 특성곡선 i_i(U_g)를 얻는다.


3. 오차 원인

단위 시간당 수집된 전하량 계수는 두 가지 오차 원인의 영향을 받는다.[1]


  • 입사 전하가 충돌한 표면에서 저에너지 이차 전자가 방출되는 현상.
  • 입사 입자가 수집 표면에서 후방 산란(~180도 산란)되어 이탈하는 현상(일시적일 수 있음).


특히 전자의 경우, 새로 입사한 전자와 후방 산란된 전자, 또는 빠른 이차 전자를 구분하는 것은 근본적으로 불가능하다.[1]

4. 관련 기술 및 장치


  • 광전자증배관
  • 마이크로채널플레이트
  • 달리 검출기
  • 패러데이컵 전류계
  • 패러데이 케이지
  • 패러데이 상수

참조

[1] 저널 Faraday-Cup Monitors for High-Energy Electron Beams http://scitation.aip[...] 2007-09-13
[2] ODNB Faraday, Michael (1791–1867)
[3] 서적 Langmuir Probe in Theory and Practice Universal Publishers, Boca Raton, Fl.
[4] 저널 Faraday-Cup Monitors for High-Energy Electron Beams http://scitation.aip[...] 2007-09-13
[5] 저널 Faraday-Cup Monitors for High-Energy Electron Beams http://scitation.aip[...] 2007-09-13



본 사이트는 AI가 위키백과와 뉴스 기사,정부 간행물,학술 논문등을 바탕으로 정보를 가공하여 제공하는 백과사전형 서비스입니다.
모든 문서는 AI에 의해 자동 생성되며, CC BY-SA 4.0 라이선스에 따라 이용할 수 있습니다.
하지만, 위키백과나 뉴스 기사 자체에 오류, 부정확한 정보, 또는 가짜 뉴스가 포함될 수 있으며, AI는 이러한 내용을 완벽하게 걸러내지 못할 수 있습니다.
따라서 제공되는 정보에 일부 오류나 편향이 있을 수 있으므로, 중요한 정보는 반드시 다른 출처를 통해 교차 검증하시기 바랍니다.

문의하기 : help@durumis.com